袁照威 李峻 张春琳 徐志强
来源:南方能源建设
当前,大规模压缩空气储能技术研究主要集中在系统设计、系统建模、运行特性、地下储气库、应用场景等方面,而由于大规模压缩空气储能电站投运案例较少,对于电站控制方面的研究较少,而电网对压缩空气储能电站要求具有高灵活性、快速频率响应、可双向调节等控制特性,对其控制系统要求非常高。分布式(Distributed Control System,DCS)以其强大的高可靠性、丰富的接口和通信网络等技术优势,在工业控制领域具有广泛的应用,为压缩空气储能电站的安全可靠运行提供系统保障。
近年来,随着DCS系统一体化概念的提出,大型火电厂的主辅机系统都基本上实现DCS一体化控制,新建电站的热工自动化建设采用DCS一体化控制方案已成为一种共识。通过DCS一体化技术研究,实现电站集中控制,优化资源管理,提升电站管理水平,对压缩空气储能电站的发展具有重要意义。
电站控制系统现状
压缩空气储能电站主要包括压缩机组系统、空气透平机组系统、储换热系统以及辅助系统等。目前,压缩机和空气透平的控制通常由设备自带控制系统实现,而其他系统通常由DCS系统控制。压缩机和空气透平是压缩空气储能电站两大关键设备,其控制方式直接影响电站的控制效果。
DCS系统应用现状
DCS系统是以微处理器为基础的集中分散型控制系统,综合了计算机、通讯、显示和控制等4C技术,由过程控制级和过程监控级组成。DCS系统在电力行业的热工自动化领域应用非常广泛,其中常用的DCS系统基本采用双冗余的控制架构。
当前,DCS系统主要有进口DCS和国产DCS两大类。进口DCS控制系统主要有艾默生的OVATION、FOXBORO的I/ASeries、西门子的SPPA-T3000、霍尼韦尔的TDC3000以及ABB的SymphonyPlus等。国产的DCS集散控制系统是在20世纪80年代末开始技术引进、自主研发并逐渐普及,但国产DCS系统核心元器件仍使用进口品牌,国产化率较低。2019年后,国内高校、企业、科研院所通过艰苦攻关,逐步完成了元器件的国产化替代,控制系统软件向Linux平台的迁移,实现了软件的全部自主可控,国内多数电厂也开始实现全国产化DCS的更新。目前国产品牌的DCS系统主要有和利时的HOLLiAS MACS-K系列,南京科远的NT6000系统,浙大中控的ECS700P系列、上海新华的XDC800系统、国电智深的EDPF-NT系统等。
在当前全国产、自主可控趋势的推动下,压缩空气储能电站的DCS系统采用国产品牌,甚至是纯国产、完全自主可控品牌,将是必然的趋势。
压缩机控制系统应用现状
压缩空气储能电站中压缩机的控制主要由压缩机厂家自带的压缩机控制系统(Compressor Control System,CCS)实现,CCS是以发电机组控制技术和多重化系统软硬件平台为基础,内置相应的压缩机控制算法,完成压缩机组及其辅机设备的全部自动化控制。
CCS通常是工控厂家基于压缩机组控制需求定制开发的专用控制系统。以往大型压缩机多应用于石化和冶金行业,由于压缩机使用场景不同,对压缩机组控制系统的软硬件可靠性要求也不同。
目前成熟的压缩机控制系统软硬件平台有进口三重化系统、国产三重化系统、进口双冗余系统、国产双冗余系统和进口非冗余系统。由于CCS系统冗余程度越高,系统可靠性越高,所以大容量压缩机组控制基本上不考虑非冗余系统方案。当前开发的压缩机组控制系统主要针对石化和冶金领域,其采用的规范也都是该领域的规范。在石化和冶金领域,大型压缩机组采用的控制系统都需满足SIL等级认证。而压缩空气储能电站中压缩机系统不存在危险化学品介质,因此可以暂不强制要求满足SIL等级认证,待以后压缩空气储能领域相关的规程规范编制完善后,再参照相关规程规范指导压缩空气储能电站控制系统的建设。
压缩空气储能电站压缩机组控制系统除具有过程控制(连续控制和离散控制)、操作、显示记录、报警、制表打印、信息管理、系统组态以及自诊断等基本功能外,还应包括一键启/停、自动加载、防喘振控制、性能控制、解耦控制、串联负荷分配控制、机组保护、辅助控制、机械状态监视等控制功能。
空气透平控制系统应用现状
压缩空气储能电站的空气透平与常规火力发电厂的汽轮机类似,其控制主要由厂家自带的数字式电液调控制系统(Digital Electro-Hydraulic Control System,DEH)实现。
DEH主要由以计算机为基础的数字控制系统、危急遮断系统和液压控制系统等组成。系统包括转速和负荷控制、超速保护、负荷限制、阀门控制和管理、热应力计算,气门快关及协调控制等。DEH控制系统可以满足空气透平机械安全运行和启停的所有要求。其主要分为两大类即专用型控制系统和通用型控制系统:
专用型DEH系统:该种类型系统对于运行人员与热控人员封闭,专用化程度高,运行人员和维护人员对系统了解较差,理解DEH控制系统逻辑比较困难。
通用型DEH系统:该种类型系统采用DCS实现空气透平控制,运行人员与热控人员对系统较为熟悉,易于理解,控制软件采用与DCS系统组态方式,通信方式采用以太网通信。目前,大型空气透平的控制系统主要采用的是通用型DEH。
通过对DCS系统、压缩机控制系统、空气透平控制系统研究现状分析,得到如下表所示的DCS国内外技术现状对比表:

↑ 电站不同控制系统国内外技术现状对比表
通过分析,国内外DCS系统在软硬件配置、系统性能等关键技术参数上存在一定的差异,国内DCS系统在近年来取得了显著进步,但在某些方面仍与国际先进水平存在一定差距。随着工业4.0、物联网(IoT)以及人工智能(AI)的发展,智能化已成为DCS系统的未来方向。在当前全国产、自主可控浪潮推动下,国内DCS厂商需要不断加强技术研发和创新,特别是在先进控制算法(如自适应控制、模型预测控制等)、人工智能和大数据分析等前沿技术领域。尤其在压缩空气技术领域,国内正领先全球300兆瓦级压缩空气储能电站的建设工作,国内厂商应当更加重视国际认证和标准化的工作,确保研发的DCS系统、压缩机控制系统及空气透平控制系统能够符合IEC、ISO、NEMA、UL等国际标准,满足不同国家和地区的法规要求,提升其全球竞争力。
电站DCS一体化可行性分析
DCS一体化思路分析
所谓DCS一体化是指全厂采用一套DCS系统将多个独立但相互关联的控制系统整合为一个整体,以简化系统,实现对全厂主辅运行设备的集中监视和分散控制。目前DCS一体化方式主要有以下3种:
(1)控制室一体化方式
示意图如下图所示,压缩空气储能电站CCS系统、DEH系统、DCS系统分别设有独立的控制系统,其上位机系统统一布置在集中控制室内,在集中控制室实现对全厂主辅系统的监视和控制。

↑ DCS一体化:控制室一体化方式示意图
在该种方式下,以DCS控制系统网络为中心,实现整个电站的集中控制。DCS网络交换机采用冗余配置,保证在任何一路网络连接发生故障的情况下转向备用网络。根据压缩空气储能电站的控制要求,设置1个集中控制点和若干辅助车间控制点,集中控制点设置在集中控制室,设有操作员站对全厂工艺系统的集中监视和控制,工程师站对系统组态进行维护管理,辅助车间控制点配有操作员站及工程师站,用于现场调试。DCS控制器全部采用冗余配置,并按照工艺设备设置独立控制器。
压缩机组的控制通过压缩机厂家提供的压缩机控制系统实现,完成所有压缩机组及辅机设备的自动化控制,通常设置一套三重冗余的控制系统,采用一控多方式。在集控室内,设有压缩机操作员站和工程师站,实现对压缩机组的过程控制。压缩机控制系统品牌可与DCS品牌不一致。
空气透平控制系统通过透平厂家提供的数字电液控制系统实现,用于完成空气透平本体的自动化控制、监视及保护。在集控室内,设有操作员站和工程师站,用于操作人员监控、控制空气透平。空气透平控制系统品牌可与DCS品牌不一致。
该种方式仅仅是控制系统在物理空间位置上实现一体化,是控制系统一体化最初级的整合模式,实际各个控制系统仍互不关联,全厂的自动化水平很低。在以往计算机网络技术尚不成熟时期,或者不同系统通信比较困难时,采用此种模式。
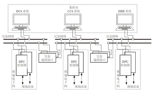
(2)监控网络一体化方式
监控网络一体化方式是在控制室一体化基础上,进一步将压缩空气储能电站的各主、辅控制系统(CCS、DEH,以及DCS等)的监控网络进行一体化,通过将CCS、DEH等设备的控制系统数据以通信方式接入DCS,从而在DCS系统上实现对整个压缩空气储能电站的各主、辅控制系统的集中监视和控制。示意图如下图所示。

↑ DCS一体化:监控网络一体化方式示意图
相比第一种方式,DCS控制系统、压缩机控制系统和空气透平控制系统在软硬件配置、网络配置等方面要求相同。在第一种方式基础上,该方式各系统网络之间设有冗余通信接口,实现各系统之间的互联互通。压缩机组控制系统和空气透平控制系统都是通过冗余的通信接口与DCS系统进行双向数据通信,重要信号采用硬件线方式直接接至DCS系统,可在DCS系统中实现压缩机侧系统、空气透平侧系统的控制。
该种方式在控制室一体化方式的基础上,实现了监控网络层面上各独立控制系统的交互,该方式比控制室整合更进一步,自动化水平也有显著提升,在控制室DCS系统中即可实现对全厂主辅控制系统的集中监控。该种方式各控制系统并没有实现全面互通互联,同时由于采取网络通信,受限于网络设备限制,存在一定的网络延迟。
(3)软硬件系统一体化方式
软硬件系统一体化方式是将全厂主、辅机所有系统的控制统一纳入到同一套控制系统平台内,全厂主、辅控制系统采用相同的软硬件、集中在同一网络中,实现对整个压缩空气储能电站的各主、辅控制系统的集中监控。示意图如下图所示。

↑ DCS一体化:软硬件系统一体化方式示意图
该种方式下,DCS控制系统、压缩机控制系统、空气透平控制系统在软硬件配置、网络配置等方面,与前两种方式是相同的。除此之外,该种方式下的3种控制系统的软硬件也是相同的,并且在同一个网络下。在集控室设置多个操作员站和工程师站,用于对压缩机侧系统、膨胀机侧系统、其他辅机系统的控制。
在软件层面上,该种方式所有系统均采用相同的操作系统、组态等软件,在硬件层面上,所有系统均采用相同型号的控制器、I/O模块等设备,控制系统简单,通信方式可靠,全厂控制系统的自动化水平进一步提升。目前,国内火电厂的控制系统均采用该种模式。
通过上述3种方式分析,得到了如下表所示的3种DCS一体化思路对比分析表,通过表分析3种不同方式的技术难点。

↑ 3种DCS一体化思路对比分析表
综上,第三种一体化方式最为彻底,也是压缩空气储能电站DCS一体化最终目标和趋势。
电站DCS一体化可行性分析
通过压缩空气储能电站控制系统研究现状分析,压缩机和空气透平作为电站两大关键设备,其控制通常都是由专用的控制系统实现。所以,压缩空气储能电站实现DCS一体化控制的难点在于压缩机与空气透平的控制是否能采用与DCS一致的软硬件实现。
(1)压缩机控制系统一体化分析
压缩空气储能电站属于大型压缩机应用的全新场景,以往主要应用于冶金、石化等领域。目前世界主流压缩机控制大部分使用独立的PLC系统,但在火电领域,主控系统通常采用DCS,PLC通常用于小型控制设备。随着自动化领域PLC和DCS实际上已经越来越向彼此靠拢,PLC和DCS之间的区分越来越模糊。因此,大型压缩机控制系统采用DCS同样可以实现。但压缩机专用的压缩机防喘振、性能控制及多台压缩机联合运行的负荷分配算法等控制模块需要在DCS中定制开发。同时,由于压缩机CCS专用控制系统对控制器的性能要求比常规DCS处理器要高。因此,压缩机控制系统在DCS上实现是可行的,但需要在DCS系统中开发高性能处理器且需要定制化压缩机算法模块。
(2)空气透平控制系统一体化分析
空气透平的控制主要采用DEH实现,由于大容量压缩空气储能电站所用空气透平采用全新研发机型,运行工况与以往的工程不同,DEH系统设计与原有成熟机型不一样,对DEH控制系统要求也不同,所以需要在原有系统上进行优化设计。但目前通用型DEH本身就是在DCS基础上开发,空气透平DEH实现DCS一体化在技术上是可行的。
电站DCS一体化优点
相比非DCS一体化系统,实现DCS一体化存在诸多优点,主要体现在以下几点:
由于DCS一体化系统采用统一的软件,大大减轻了热控维护人员学习多种软件的负担,对DCS系统的软件更熟悉,能更好地维护机组的运行。同时,热控人员可随时完成逻辑修改和参数设定,大大提高了热控人员设备维护效率、方便和加快了控制系统的调试。
由于DCS一体化系统采用统一的硬件设备,能提高热控人员处理问题的能力,降低设备故障率,从而减少设备维护量。此外还能减少相关设备的备品备件的数量和种类,减少电厂的资金积压和在建项目的投资。
DCS一体化系统几乎所有的控制对象都进入DCS,运行人员可以通过统一人机接口全面监视全部系统工况,监视操作简单、可靠。
采用DCS一体化系统,不需要异构系统之间联网,减少了各系统的通信接口,通信组网更加方便,增强了系统的整体性和可靠性。
DCS的一体化程度越高,所需要运行人员就越少,因而可以达到减人增效的目的。
电站DCS一体化配置方案
根据电站DCS一体化可行性分析,DCS一体化最关键在于将压缩机和空气透平两大关键设备的控制系统接入DCS系统中,实现全厂DCS全过程监视和控制。根据公开报道,现在尚不确定国内外已投运压缩空气储能电站在实现DCS一体化上的进程,根据火电厂DCS一体化的经验,对压缩空气储能电站DCS一体化配置方案进行探究。
根据一体化分析过程,得到下图压缩空气储能电站DCS一体化系统网络图,包含压缩侧(含换热)、空气透平侧(含换热)、储热、电气、APS、公辅等子系统的控制器,操作员站、工程师站、历史站等人机界面以及通信的冗余网络。下图表明,压缩空气储能控制系统和空气透平控制系统作为控制子站直接关联至DCS主干网上,并要求各系统DCS品牌、软硬件配置一致,实现同网络、同配置的一体化,进而实现全厂主辅系统的集中监测和控制,提升全厂自动化管控水平。

↑ 压缩空气储能电站DCS一体化系统网络示意图
随着压缩空气储能技术及DCS技术的发展,压缩空气储能电站主辅机DCS一体化控制必将在压缩空气储能电站中逐步推进。DCS一体化系统的选择和运用,使压缩空气储能电站自动化控制网络的功能更加强大,并使机组的经济效益和安全性能得到进一步的提升,提升机组管理运行水平。通过以上研究,得到以下结论:
将全厂主、辅机所有系统的控制均纳入到同一套控制系统平台内,全厂主、辅控制系统采用相同的软硬件、采用同一套组网方式,从而实现对整个压缩空气储能电站的各主、辅控制系统的集中监控。
通过以上对DEH以及CCS实现DCS一体化问题分析,DEH和CCS实现DCS一体化在技术上是完全可行的。
随着全国产化、自主可控浪潮驱动下,压缩空气储能电站DCS一体化系统采用国产品牌,甚至是纯国产、完全自主可控品牌,将是必然的趋势。
特别声明:本网站转载的所有内容,均已署名来源与作者,版权归原作者所有,若有侵权,请联系我们删除。凡来源注明低碳网的内容为低碳网原创,转载需注明来源。