EMCA
来源:
金河生物科技股份有限公司沼气发电和电机变频改造项目
如需了解更多节能方案和节能改造服务,请咨询低碳网专业专家团队。
一、案例名称
金河生物科技股份有限公司沼气发电和电机变频改造项
二、案例业主
金河生物科技股份有限公司是一家生产和销售饲用金霉素及动物保健品为主的民营控股企业1998年被国家科委认定为“国家重点高新技术企业”,同时也是内蒙古自治区60家重点企业之主要产品有饲料金霉素、盐霉素、金霉盐酸盐等。
三、案例内容
1.技术原理及适用领域
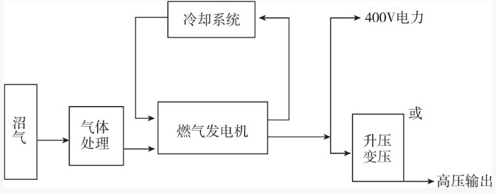
(1)沼气发电。
为解决淀粉生产过程中产生的废水污染,企业现建有一个有机废水处理厂,其厌氧工段日产沼气13000立方米,沼气直接散逸到空气中,造成了资源的浪费,也对环境造成了污染。
沼气经过脱硫、净化后送到储气罐,收集后的沼气通过发电机组进行燃烧,带动发电机的转子绕组做工,完成发电流程。
沼气发电系统主要分为进气系统、冷却系统、发电机组及其控制系统、排气及余热系统等。

沼气发电系统
1m3CH,的热值约为35.8MJ,沼气发电的燃气热耗率为10.5MJ/kW·h,所以1m'CH,可以发电约3.4kW。按沼气产量计算,每小时的发电量约为:13000m3x55%x3.4kW:h/m3:24h~1012.9kW。
建立两台500GF1-1P.Z,共1000kW装机容量的电站。
该项目于2010年3月施工,8月安装,12月正式并网发电。
(2)电机改造。
企业用电设备主要以大功率电机为主,大部分设备无功消耗较大,功率因数偏低,配电系统使用效率不理想,主要存在以下问题:
电压偏高,三相阻抗电流不平衡,增加了设备的动力负荷,
功率因数较低,负荷侧用电效率低下,增加了变压器负荷。用电设备的有功功率及功率因数变电能使用效率低下,运行电压偏高,无功消耗过高。
2.案例实施情况
(1)101~104车间大罐电机采用DK-J-DL型节电器。
功能:调速节能,软起动节能,功率因数COS4改善。
(2)290空压机和高压循环泵使用高压变频器节电技术。
高压变频器节电技术是将变频调速技术应用于大功率高压电机调速的一种电力换流装置,是国家大型设备节能技术改造及建设推广项目,应用范围广泛,应用高压变频节电装置能大幅度降低电机的电耗。
该技术可适用于钢铁、石油、石化等行业。
该项日于2010年3月开始施工,2010年8月发电机组正式安装,该项目于2010年12月竣工验收。
四、项目年节能量及节能效益
沼气发电项目年节电量(按照7200小时运行,自用电率13.65%):1000x7200x(113.65%)=621.7143万kW-h。
折标煤621.7143x3.5=2145吨标煤。
高压变频项目新增节电设备如表1所示。
表1 高压变频项目新增节电设备

(1)101-104车间大罐电机采用DK-J-DL型节电器。
表2 原电机设备表

年节电量:(55x8+75x8+210x10+280x12)x8000x20%=1040万kWh,折3588吨标煤。
(2)290空压机和高压循环泵使用高压变频器节电技术。
(1000x3+1000x4+400x4)x8000x20%=1376万kWh,折标煤4747吨。年节电量:
共计节电量:621.7143万kW:h+1040万kW:h+1376万kW-h=3037.7143万kW-h,折标煤量10480吨标煤,按照当地工业电价计算,每年为企业增加经济效益约1640万元。
五、商业模式
该项目采用节能效益分享型合同能源管理模式运作,节能服务公司负责解决项目所需资金,并与业主单位对项目所产生的节能效益进行分享,合同期限为4年,合同期内前两年节能服务公司与业主的分享比例为8:2,第三年为6:4,第四年为5:5。在合同期内,项目的所有权属于节能服务公司,合同期满且业主付清所有合同款项后,节能服务公司向业主转移项目所有权,将设备无偿赠予业主,之后的节能收益为业主所有。在项目合同期内,节能服务公司向业主提供所安装设备的维护服务,并与业主保持密切联系,对所安装设备可能出现的问题进行快速诊断和处理,同时不断优化和改进所安装设备的运行性能,以提高项目的节能量及其效益。
六、融资渠道
该项目总投资为1945万元(包括工程建设费用及后期运行维护费用),所需资金全部由节能服务公司自筹解决。
七、优惠政策
根据财政部、国家发改委关于印发《节能技术改造财政奖励资金暂行管理办法》的通知(财建〔2007〕371号),该项目符合通知要求,申请到中央财政奖励资金265.8万元。
特别声明:本网站转载的所有内容,均已署名来源与作者,版权归原作者所有,若有侵权,请联系我们删除。凡来源注明低碳网的内容为低碳网原创,转载需注明来源。